注意:访问本站需要Cookie和JavaScript支持!请设置您的浏览器! 打开购物车 查看留言付款方式联系我们
初中电子 单片机教材一 单片机教材二
搜索上次看见的商品或文章:
商品名、介绍 文章名、内容
首页 电子入门 学单片机 免费资源 下载中心 商品列表 象棋在线 在线绘图 加盟五一 加入收藏 设为首页
本站推荐:
用TDA7294推动的功放
文章长度[1006] 加入时间[2006/7/1] 更新时间[2026/2/3 12:17:10] 级别[3] [评论] [收藏]

2003年,第8期,类别:音响技术


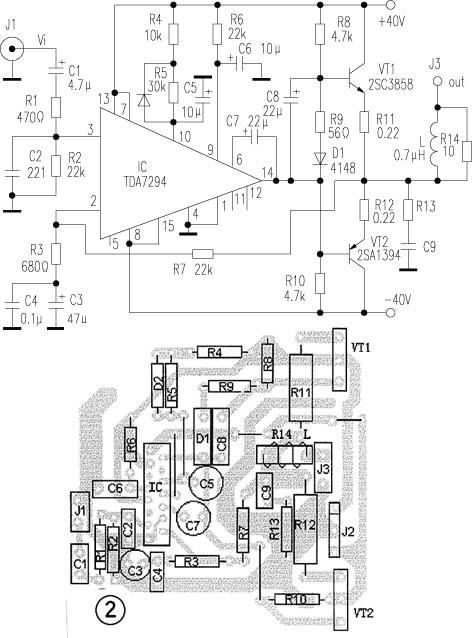
  电路如图1所示,推动级采用了意法(SGS-THOMSON)公司的新品TDA7294,该芯片内部推动级和输出级均使用了DMOS场效应管,用±40V供电,输出功率可达70W(RMS/8Ω)、低失真(0.005%),音色细腻、听感极佳,乃近年来屈指可数的优秀芯片。功率输出VT1、VT2采用山肯大功率对管2SA1394、2SC3858(VCM=200V,ICM=15A,PCM≥200W,fT=30MHz)。电路原理如下:信号经C1、R1输入IC正相输入端③脚。R7和IC第②脚的R3、C3、C4构成负反馈网络,本放大器的闭环增益约34倍。⑨、⑩脚分别是待机、静音端,由于第⑩脚R、C网络时间常数比第⑨脚大,使得开关机均在静音下进行,避免了开关冲击声,C7为自举电容。
  图2为印板图(一声道),制作要点:
  1.IC的金属帽与散热片之间要加绝缘云母片(金属帽与⑧脚相通)。
  2.电源变压器用环形300W双20V的,50V/10000μF的滤波电容四只、50V/100μF两只、100V/0.1μF两只。对电源部分要单独测试,先不接功放,测量电源正、负输出电压是否对称,误差应在0.6V以内。
  3.试机时,为安全起见,应先使用较低的电压实验(如±25V),不加信号,测输出端对地直流电压,正常应在20mV以内。
  4.由R8、R9、R10、D1组成了末级偏置电路,这种偏置使得输出管VT1、VT2在工作时均不截止,因此静态电流可取得较小(约5mA)。
  5.功率管要严格配对(3%以内)并选用正品。输出端电阻R14采用5W无感型的,电感L则用∮1.5mm漆包线在R14上密饶10匝而成。TDA7294使用60mm×85mm×20mm十二槽的散热片,输出对管则要用专业散热片。印板上有大电流的路段要进行滚锡处理,这于放音的透明度和力度极有益处。

                                    河北  吴越屏



1、 本站不保证以上观点正确,就算是本站原创作品,本站也不保证内容正确。
2、如果您拥有本文版权,并且不想在本站转载,请书面通知本站立即删除并且向您公开道歉! 以上可能是本站收集或者转载的文章,本站可能没有文章中的元件或产品,如果您需要类似的商品请 点这里查看商品列表!
本站协议 | 版权信息 |  关于我们 |  本站地图 |  营业执照 |  发票说明 |  付款方式 |  联系方式
深圳市宝安区西乡五壹电子商行——粤ICP备16073394号-1;地址:深圳西乡河西四坊183号;邮编:518102
E-mail:51dz$163.com($改为@);Tel:(0755)27947428
工作时间:9:30-12:00和13:30-17:30和18:30-20:30,无人接听时可以再打手机13537585389